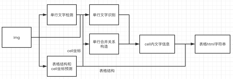
# 表格结构和内容预测 ## 1. pipeline 表格的ocr主要包含三个模型 1. 单行文本检测-DB 2. 单行文本识别-CRNN 3. 表格结构和cell坐标预测-RARE 具体流程图如下 ![tableocr_pipeline](../../doc/table/tableocr_pipeline.png) 1. 图片由单行文字检测检测模型到单行文字的坐标,然后送入识别模型拿到识别结果。 2. 图片由表格结构和cell坐标预测模型拿到表格的结构信息和单元格的坐标信息。 3. 由单行文字的坐标、识别结果和单元格的坐标一起组合出单元格的识别结果。 4. 单元格的识别结果和表格结构一起构造表格的html字符串。 ## 2. 使用 ### 2.1 训练 #### 数据准备 训练数据使用公开数据集[PubTabNet](https://arxiv.org/abs/1911.10683),可以从[官网](https://github.com/ibm-aur-nlp/PubTabNet)下载。PubTabNet数据集包含约50万张表格数据的图像,以及图像对应的html格式的注释。 #### 启动训练 *如果您安装的是cpu版本,请将配置文件中的 `use_gpu` 字段修改为false* ```shell # 单机单卡训练 python3 tools/train.py -c configs/table/table_mv3.yml # 单机多卡训练,通过 --gpus 参数设置使用的GPU ID python3 -m paddle.distributed.launch --gpus '0,1,2,3' tools/train.py -c configs/table/table_mv3.yml ``` 上述指令中,通过-c 选择训练使用configs/table/table_mv3.yml配置文件。有关配置文件的详细解释,请参考[链接](./config.md)。 #### 断点训练 如果训练程序中断,如果希望加载训练中断的模型从而恢复训练,可以通过指定Global.checkpoints指定要加载的模型路径: ```shell python3 tools/train.py -c configs/table/table_mv3.yml -o Global.checkpoints=./your/trained/model ``` **注意**:`Global.checkpoints`的优先级高于`Global.pretrain_weights`的优先级,即同时指定两个参数时,优先加载`Global.checkpoints`指定的模型,如果`Global.checkpoints`指定的模型路径有误,会加载`Global.pretrain_weights`指定的模型。 ### 2.2 评估 先cd到PaddleOCR/ppstructure目录下 表格使用 TEDS(Tree-Edit-Distance-based Similarity) 作为模型的评估指标。在进行模型评估之前,需要将pipeline中的三个模型分别导出为inference模型(我们已经提供好),还需要准备评估的gt, gt示例如下: ```json {"PMC4289340_004_00.png": [["", "", "", "", "", "", "", "", "", "", "", "", "", "", "", "", "", "
", "", "", "
", "", "", "
", "", ""], [[1, 4, 29, 13], [137, 4, 161, 13], [215, 4, 236, 13], [1, 17, 30, 27], [137, 17, 147, 27], [215, 17, 225, 27]], [["", "F", "e", "a", "t", "u", "r", "e", ""], ["", "G", "b", "3", " ", "+", ""], ["", "G", "b", "3", " ", "-", ""], ["", "P", "a", "t", "i", "e", "n", "t", "s", ""], ["6", "2"], ["4", "5"]]]} ``` json 中,key为图片名,value为对于的gt,gt是一个由四个item组成的list,每个item分别为 1. 表格结构的html字符串list 2. 每个cell的坐标 (不包括cell里文字为空的) 3. 每个cell里的文字信息 (不包括cell里文字为空的) 4. 每个cell里的文字信息 (包括cell里文字为空的) 准备完成后使用如下命令进行评估,评估完成后会输出teds指标。 ```python python3 table/eval_table.py --det_model_dir=path/to/det_model_dir --rec_model_dir=path/to/rec_model_dir --table_model_dir=path/to/table_model_dir --image_dir=../doc/table/1.png --rec_char_dict_path=../ppocr/utils/dict/table_dict.txt --table_char_dict_path=../ppocr/utils/dict/table_structure_dict.txt --rec_char_type=EN --det_limit_side_len=736 --det_limit_type=min --gt_path=path/to/gt.json ``` ### 2.3 预测 先cd到PaddleOCR/ppstructure目录下 ```python python3 table/predict_table.py --det_model_dir=path/to/det_model_dir --rec_model_dir=path/to/rec_model_dir --table_model_dir=path/to/table_model_dir --image_dir=../doc/table/1.png --rec_char_dict_path=../ppocr/utils/dict/table_dict.txt --table_char_dict_path=../ppocr/utils/dict/table_structure_dict.txt --rec_char_type=EN --det_limit_side_len=736 --det_limit_type=min --output ../output/table ``` 运行完成后,每张图片的excel表格会保存到output字段指定的目录下