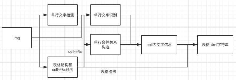
# 表格结构和内容预测 ## 1. pipeline 表格的ocr主要包含三个模型 1. 单行文本检测-DB 2. 单行文本识别-CRNN 3. 表格结构和cell坐标预测-RARE 具体流程图如下  1. 图片由单行文字检测检测模型到单行文字的坐标,然后送入识别模型拿到识别结果。 2. 图片由表格结构和cell坐标预测模型拿到表格的结构信息和单元格的坐标信息。 3. 由单行文字的坐标、识别结果和单元格的坐标一起组合出单元格的识别结果。 4. 单元格的识别结果和表格结构一起构造表格的html字符串。 ## 2. 使用 ### 2.1 训练 #### 数据准备 训练数据使用公开数据集[PubTabNet](https://arxiv.org/abs/1911.10683),可以从[官网](https://github.com/ibm-aur-nlp/PubTabNet)下载。PubTabNet数据集包含约50万张表格数据的图像,以及图像对应的html格式的注释。 #### 启动训练 *如果您安装的是cpu版本,请将配置文件中的 `use_gpu` 字段修改为false* ```shell # 单机单卡训练 python3 tools/train.py -c configs/table/table_mv3.yml # 单机多卡训练,通过 --gpus 参数设置使用的GPU ID python3 -m paddle.distributed.launch --gpus '0,1,2,3' tools/train.py -c configs/table/table_mv3.yml ``` 上述指令中,通过-c 选择训练使用configs/table/table_mv3.yml配置文件。有关配置文件的详细解释,请参考[链接](./config.md)。 #### 断点训练 如果训练程序中断,如果希望加载训练中断的模型从而恢复训练,可以通过指定Global.checkpoints指定要加载的模型路径: ```shell python3 tools/train.py -c configs/table/table_mv3.yml -o Global.checkpoints=./your/trained/model ``` **注意**:`Global.checkpoints`的优先级高于`Global.pretrain_weights`的优先级,即同时指定两个参数时,优先加载`Global.checkpoints`指定的模型,如果`Global.checkpoints`指定的模型路径有误,会加载`Global.pretrain_weights`指定的模型。 ### 2.2 评估 先cd到PaddleOCR/ppstructure目录下 表格使用 TEDS(Tree-Edit-Distance-based Similarity) 作为模型的评估指标。在进行模型评估之前,需要将pipeline中的三个模型分别导出为inference模型(我们已经提供好),还需要准备评估的gt, gt示例如下: ```json {"PMC4289340_004_00.png": [["", "
", "| ", " | ", "", " | ", "", " | ", "
| ", " | ", "", " | ", "", " | ", "